冶金特性控制器
Flox[on]61 0-250NL/min
Flox[on]62 0-1650NL/min
Flox[on]63 0-1650NL/min(1:100)
Flox[on]64 0-4000NL/min
Flox[on]65 0-8500NL/min
适用介质:氩气、氮气、空气、二氧化碳

FC-Technik AG冶金特性控制器与传统气体质量流量控制器区别如下:
1、30余年透气系统设计研发经验,专为炉外精炼气体控制系统开发;
2、适应冶炼工业中重负载应用;
3、防振动设计、耐低温高温设计、防尘防污垢、抗干扰、具备极为宽广的量程范围;
4、透气砖防回火保护曲线;
5、进出口压力自适应,设计具备出口气体压力补偿功能,不受进气压力波动的影响,
进气压力可从1-16bar之间任意波动,控制器仍正常工作不受影响;
6、内置BPS透气砖复活通道;
7、BPS透气砖复活时量程范围内流量可计量功能;
9、不受温度、压力影响,计量为标况体积流量;
10、设计使用寿命≥12年(国内批至今15年多数为0备件、0故障率);
11、保养维护简单方便, 用户可独立完成。
服务承诺:
·我们保证在72 小时内送上新的零部件及维修服务;
·冶金特性控制器为用户配套设备或备件统一质保期为24个月。

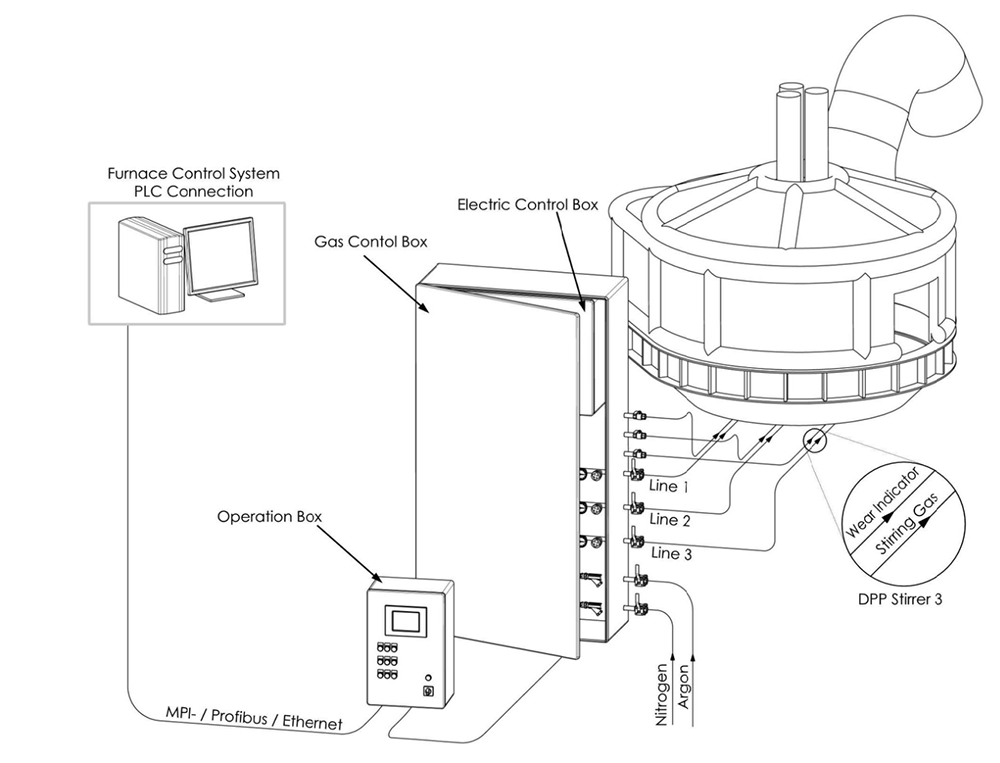
电炉底吹系统
电弧炉冶炼不锈钢和磨具钢时,依靠工人搅拌钢液的搅拌力很弱,钢液内部温度和成分不够均匀,从而造成冶炼时间长,耗电量高,合金收得率低 。电炉的气体搅拌清洗满足了电炉中同步热交换的需要,这意味着炉内熔体的温度是相对均匀的,这样才能实现熔体内含的合金更**的溶解。增加电弧炉底吹搅拌工艺可改善冶金化学反应速度,缩小冶金过程能量和浓度的阶梯。
通过氮气/氩气搅拌净化可以使钢溶液达到以下的改进:
·防止因为热不均匀而导致局部过度加热,影响钢质
·缩短冶炼时间、降低电能消耗
·缩短的冶炼时间可提高出钢次数获得更大产钢量
·降低出钢温度
·降低温度不均匀对耐材的损害
·传热均匀从而避免迟缓沸腾现象·降低滤渣内的FeO, MgO、Cr2O3含量,相对提高了产出率
·消除外供能量造成的炉内热点及未融废铁和铁合金的冷点
连接示意图:


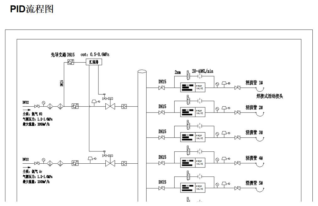
BOF转炉底吹气体控制系统
顶底复吹转炉底吹系统冶金效果:
1、加速脱碳反应,降低脱碳速度特性变化的临界碳含量;
2、降低渣中合金含量;
3、降低钢水中的硫、磷等含量,使碳氧反应接近平衡;
4、提高钢水中的余锰含量,提高合金收得率;
5、减少石灰、白云石、钢铁料、氧气等消耗;
6、提高钢水收得率;
7、使熔池温度、化学成分均匀,缩短冶炼时间等冶金效果;
连接示意图:










转炉底吹气体控制系统-气电集成一体化

透气砖布置可视化



1、国际先进理念气电集成设计,工业4.0电气易连接理念;
2、底吹在线吹成率,合金均匀化、提高收得率,缩短冶炼时间;
3、重负载连续在线工作,适用于多尘高温冶金车间,环境温度可达-29°到55°C ,设备整体裸置于车间,抗静电干扰、粉尘(铁粉)、震动等使用要求;
4、设计使用寿命≥13年,重复精度≥99.9%;
5、提高透气砖5%以上性能,保证下一工序吹通率,降低耐材消耗;
6、系统内元器件全部采用国际一线品牌,并在20余年应用中可靠性验证;
7、量程比宽,流量控制稳定,每个支路具备电子式与机械式双重压力补偿,降低能源消耗;
8、控制实现智能化、操作实现人性化;
9、内置气源精密预处理系统,气体精密调压稳压系统、柜内环境温度自动补偿功能;
10、响应速度≤500mS;
11、进出口压力自适应,系统具备透气砖回火保护功能;
12、系统分BPS1透气砖复活和BPS2高压吹堵功能,BPS1具备手动和全自动两种方式用于透气砖复活。期具备全自动运行。
13、报警:气源压力低报警、气源压力高报警、透气砖堵塞报警、管线或透气砖气室泄露报警、流量偏差超调报警,数据自动存储;
14、流量:设定流量、反馈流量、上班用量、当班用量、本次用量、累计总量、透气砖复活流量计量、高压旁路流量计量,流量调节永不超调,数据自动存储;
15、保护:透气砖防回火保护曲线、应急手动事故保护支路、排气防回吸保护曲线、预堵塞保护曲线、每个支路出口安装过滤器保护等;
16、自动控制:出钢期自动运行、透气砖复活自动吹堵、进出口压力自动适应并补偿、排气自动检测并释放、预充气缩短响应时间、流量控制PID自动控制等;
17、其他:按键灯测试、多种预设模式设定、环境温度自动补偿、工业4.0易连接和维护理念等;
18、生产:设计装配图、元器件采购并预先测试、加工件制造、加工件酸洗处理、装配制造、压力测试、泄露测试、加透气砖带背压模拟调试、检验、包装等;
19、服务:全球较大的底吹透气系统专业团队,24小时到现场服务,终身维护和软件升级,每6-12个月现场回访服务一次。






1、国际先进理念气电集成设计,工业4.0电气易连接理念;
2、重负载连续在线工作,适用于多尘高温冶金车间,环境温度可达-29°到55°C,设备整体裸置于真空槽车平台,随车移动,抗静电干扰、粉尘(铁粉)、震动等使用要求;
3、设计使用寿命≥13年(目前国内外使用≥10年依旧在线,西马克十余家欧美钢铁配套、鞍钢股份、安塞洛米塔尔三个配套,本溪钢铁、济源钢铁、安丰钢铁、山钢日照、河北乐亭等);
4、提高浸渍管5%以上透气率,降低耐材消耗;
5、满足欧州和美国钢铁工业所要求的浸渍管机械旁路保护要求;
6、系统内元器件全部采用国际一线品牌,并在10余年应用中可靠性验证;
7、量程比宽(1:50),流量控制稳定,每个支路具备电子式与机械式双重压力补偿,有助于真空系统和环流过程的稳定运行,降低能源消耗;
8、控制实现智能化、操作实现人性化;
9、内置气源精密预处理系统,气体精密调压稳压系统;
10、流量调节平稳并线性连续可调,响应速度≤500ms,流量调节永不超调;
11、报警提示:氮气和氩气切换状态、气源压力低报警、气源压力高报警、透气砖堵塞报警、流量偏差报警,报警数据自动存储;
12、流量:氮气和氩气分别的设定流量、反馈流量、上班用量、当班用量、本次用量、累计总量、浸渍管复活流量计量,流量数据自动存储;
13、保护:浸渍管防回火保护程序、欧美机械式应急自动保护支路、气源自动锁定保护等;
14、自动控制:流量自动控制、浸渍管复活自动吹堵、进出口压力自适应并补偿、总量保护自动补偿模型等;
15、其他:多种预设模式设定、环境温度自动补偿;
16、生产:设计装配图、元器件采购并预先测试、加工件制造、加工件酸洗处理、装配制造、压力测试、泄露测试、加透气砖带背压模拟调试、检验、包装等;
17、服务:全球的底吹透气系统专业团队,24小时到现场服务,终身维护和软件升级,每6个月现场回访服务一次。

连铸作为整个炼钢过程关键步骤,越来越多的品种钢对铸坯的夹杂物要求越来越高。而国内几乎所有钢企板坯连铸机保护浇注系统均采用手动控制流量或质量流量控制器单纯控制流量,板坯连铸机复杂多变的工况采用此方式控制,已不能适应高等级钢种的生产要求,具体存在以下问题:
原因1:
连铸板坯浇铸氩气保护时,需要根据管线泄漏及堵塞情况、水口情况、拉速、断面、换包等情况,流量和压力需要实时调整。手动阀门控制和单纯的流量控制与连铸工艺无法结合,已不能满足连铸复杂工况下高品种钢生产的工艺需求。
原因2:
采用的手动阀门控制,因气体有压缩性,加上手动阀受浇铸工况所需流量和压力影响,操作人员需要根据中包液面情况较长的时间才能调节到所需流量,甚至在一定时间内达不到工艺要求的氩封效果,氩封气体流量的控制几乎处于失控状态,无法保障良好的氩封效果。
原因3:
氩气保护浇铸采用简单的手动阀门或流量闭环控制系统控制,开浇时依靠工人的经验设定一个流量全程不变。高温区的管线或水口开裂泄漏将无法对钢水进行保护,如遇水口烧结堵塞多余的氩气会引起钢液卷渣或气泡进入钢液,影响钢水品质。
原因4:
每套连铸保护浇注系统要供塞棒、上水口、大包长水口、中包氩气置换多个点使用,依靠人工手动每个点慢慢调整已不能满足现代化快节奏炼钢使用要求。根据目前国内钢厂普遍存在的情况,开浇之前调整好一个流量基本上不再调整,无法满足连铸复杂工况使用要求。
原因5:
数据没有可追溯性,无法帮助工艺后期根据次品率进行装备优化升级;
原因6:
采用手动阀门控制受人工等因素影响,控制重复性差,影响产品合格率和产品质量稳定性;
原因7:
连接水口的软管长时间在高温区工作,加上周围环境吵闹,各环节出现不同程度泄露,流量控制系统始终给出一个固定值,现场无法预知。全程一个流量设定,造成了氩气浪费且没起到钢液保护效果。
上海坤冶工程技术有限公司目前连铸智能保护浇注气体控制系统国内改造用户:山钢集团莱芜钢铁、本钢板材、日照钢铁、吉林建龙、安阳钢铁、济源钢铁、唐山燕山钢铁、达力普石油专用管、山西建龙、常熟龙腾、广西盛隆冶金...
以上用户之前均使用过国内其他厂家以质量流量控制器方式控制的连铸保护浇注系统,均被上海坤冶工程技术有限公司连铸智能保护浇注气体控制系统替换。替换原因以不能全自动控制和手动无区别、在线率无法预知、高温场合故障率高、功能设计缺陷、和工艺无法结合等原因。
采用智能保护浇铸系统改造后的特点:
连铸智能保护浇铸气体控制系统具有全自动、半自动和手动三种控制模式。在全自动模式下,连铸智能保护浇铸气体控制系统可根据管线、水口情况、板坯铸机拉速、铸坯断面、大包换包等情况下流量和压力等数据自动运行。整个过程无需人为干预,做到真正的全自动运行,并将所有连铸智能保护浇铸所有工艺参数自动存储并生成曲线,以便于工艺优化及历史数据查阅。
智能保护浇注气体控制系统为车载式,均安装在连铸机车外侧,可确保系统故障情况下就近手动操作,手动控制模式具备精细化数字压力显示,方便观察整个保护浇注过程中气体变化对中包钢液的影响。
主要功能:
1、具备全自动、半自动、手动三种模式;
2、具备自动应急保护支路;
3、重负载连续工作在线率;
4、的在线保护浇铸成功率;
5、环境温度:-10到80°C;
6、支路流量定义了流量、气源压力定义了压力;
7、流量调节线性连续可调,响应速度≤300ms;
8、流量调节永不超调,流量控制精度:±0.5%FS;
9、管线泄漏流量自动补偿;
10、压力采集时间5ms,压力测量精度:±0.2%FS;
11、设计使用寿命≥13年;
12、气电集成设计,以太网电气易连接;
13、流量控制具备电子式与机械式双重压力补偿;
15、控制实现智能化、操作设计人性化;
16、氩气压力低报警、氩气压力高报警、堵塞报警、泄漏报警、偏差报警、设定流量、实时流量、设定压力、实时压力、上班氩气耗量、当班氩气耗量、本次实时用量、氩气累计总量、保护失败报警、控制失效自动切换支路等;







非金属夹杂(特别是氧化铝颗粒)的比重比钢水轻,基于此我们认为这些夹杂在中间包内有向上浮的趋势,被覆盖剂吸收。由于钢水在中包的停留时间有限,不是所有颗粒都可以被分离。
气幕挡墙通过在中包整个横截面引入由细小气泡组成的气帘支持夹杂物上浮。的气体控制系统将气泡和非金属夹杂粘附,一起随气流向上移动,有效的提高夹杂物的分离效果。
优点:
1、避免浸入式水口结瘤;
2、提高钢水纯净度;
3、分离和去除非金属夹杂(>8um,分离率80%;<4um,分离率15%);
4、并且可能减少钢水中气体含量(N2, H2);
5、安装无需对中包进行大的结构性改变;
6、对于高拉速和钢水中包停留时间短的情况效果更加明显;
7、系统具备换包模式,降低工人操作力度;
8、系统出口背压具备机械式和电子式双重压力补偿;
9、系统流量调节永不超调,并线性连续可调节;
10、人性化的操作和智能化更加可靠;
11、的流量调节可达±0.5% FS。
缺点:
1、增加投资;
2、工人的操作量增加;
3、吹氩不当会引起中包紊流和卷渣;或中包表面覆盖材料被吹开,钢水暴露于空气中。
操作要求:
人工观察调整气体流量,保证中包液面有气泡斑点,但覆盖剂不被吹开,保证钢流不紊乱,不暴露于空气中,避免二次氧化和卷渣。
随着钢水精炼技术工艺的不断发展和普及,智能化的钢包底吹气体控制系统在炼钢过程中被大量使用。钢包智能底吹气体控制系统除了节能、均匀钢水成分和温度外,同时为保证整个生产的顺利进行起着关键性作用。
炼钢厂为了确保底吹搅拌和气洗的在线率。钢包在一个循环结束后需要对其在热修工位透气砖进行表面处理。此时需要由人工对透气砖进行烧氧、氮气反吹(根据钢种可选择氩气)、渣层处理、通畅度评估。但每次处理的时间和修复率**取决于操作人员的经验,烧氧和透气砖修复情况、钢包代号等无任何数据记录。经过上述处理之后的钢包透气砖仍然存在不同程度的堵塞现象,影响了生产节奏。
透气砖测试系统可查验位于热修工位内钢包透气砖的透气性和相应连接管道的密封性。有助于查找泄漏故障,并帮助清洁透气砖。透气砖测试系统优点:
● 的吹通率保证;
● ≥99%的测试准确性;
● 的设备在线率;
● 测试时间≤30S;
● 减少烧氧时间,降低氧气消耗,提高透气砖寿命;
● 减少二氧化硫排放;
● 防止透气砖二次堵塞;
● 减少测试气体消耗,防止浪费;
● 历史数据记录,可追溯查阅;
● 两种测试曲线,可满足不同厂家砖型的测试需要;
● 可设计使两个工位切换使用;
● 可根据倾包机信号自动完成测试;
● 降低繁琐的操作步骤。



